在開關電源設計中,反饋控制是確保輸出電壓穩定的關鍵環節。LP3669FS作為一款高性能的開關電源芯片,其自供電原邊反饋控制原理尤為獨特且高效,本文將深入剖析這一原理,以助于更好地理解和應用該芯片。
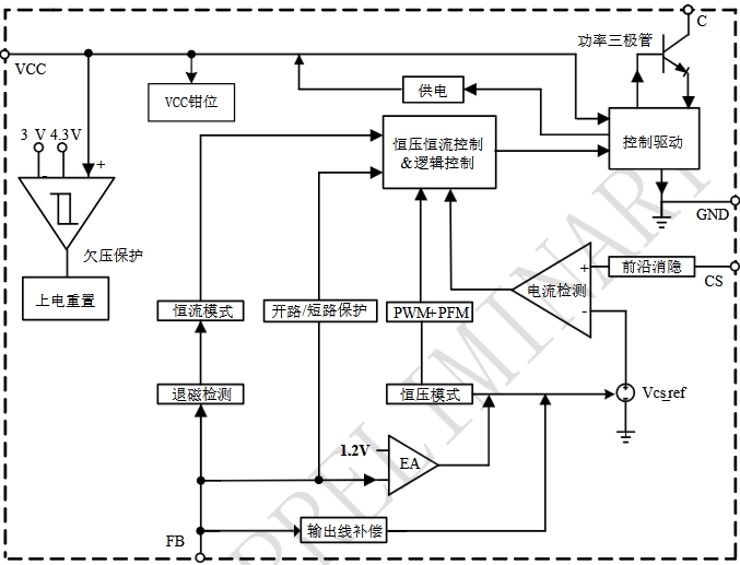
LP3669FS采用的自供電原邊反饋控制則是一種創新的解決方案。它直接在原邊進行電壓采樣和控制,無需次級反饋電路,從而簡化了電路設計,提高了系統的可靠性和效率。這種控制方式的核心在于精確地計算和控制開關管的導通時間,以間接實現對輸出電壓的穩定控制。
LP3669FS通過檢測原邊繞組的電壓波形來獲取輸出電壓的信息。在開關管導通期間,原邊繞組的電壓主要由輸入電壓和變壓器漏感引起的尖峰電壓組成。當開關管關斷后,原邊繞組的電壓會迅速下降,并在一段時間后穩定在一個與輸出電壓相關的電平上。這個穩定后的電壓與輸出電壓成正比,因此可以通過檢測這個電壓來間接獲取輸出電壓的大小。
芯片內部集成了一個高精度的電壓采樣電路,能夠在開關管關斷后的特定時間窗口內對原邊繞組的電壓進行采樣。通過對采樣電壓的計算和處理,芯片可以得到一個與輸出電壓相關的反饋信號。這個反饋信號將用于調節開關管的導通時間,以實現對輸出電壓的穩定控制。

根據采樣得到的反饋信號,LP3669FS內部的控制電路會計算出所需的開關管導通時間。如果反饋信號表明輸出電壓低于設定值,芯片將增加開關管的導通時間,以提高輸出電壓;反之,如果輸出電壓高于設定值,芯片將減少開關管的導通時間,以降低輸出電壓。
這種導通時間的調節是通過改變芯片內部振蕩器的頻率或占空比來實現的。振蕩器產生的脈沖信號控制著開關管的開關動作,通過精確調節脈沖信號的參數,芯片能夠實現對開關管導通時間的精準控制,從而穩定輸出電壓。
LP3669FS的自供電原邊反饋控制還涉及到一個重要的機制——自供電。在開關管導通期間,芯片從輸入電源獲取能量并存儲在內部的儲能電容中。當開關管關斷后,儲能電容釋放能量,為芯片的控制電路和其他功能模塊提供電源。這種自供電方式不僅簡化了電源設計,還提高了芯片的集成度和可靠性。
自供電機制的關鍵在于確保芯片在開關管關斷期間能夠獲得足夠的能量來維持正常工作。這需要對芯片的功耗進行嚴格控制,并合理設計儲能電容的容量。LP3669FS通過采用低功耗設計技術和優化的電路結構,實現了高效的自供電運行,確保了芯片在各種工作條件下的穩定性和可靠性。
采用自供電原邊反饋控制的LP3669FS無需次級反饋電路和光耦等隔離器件,大大簡化了電路設計。這不僅減少了電路板的空間占用,還降低了電路的復雜性和生產成本。同時,簡化后的電路也更容易調試和維護,提高了產品的開發效率和可靠性。
自供電原邊反饋控制方式避免了次級反饋電路中的能量損耗,提高了系統的整體效率。此外,LP3669FS還采用了多種節能技術和優化的控制算法,進一步降低了芯片自身的功耗,使電源系統能夠在高效率的狀態下運行,減少了能源浪費,符合現代節能理念。
由于自供電原邊反饋控制直接在原邊進行電壓采樣和控制,減少了次級反饋電路中的延遲和干擾,提高了系統的響應速度和穩定性。芯片內部的高精度采樣電路和先進的控制算法能夠快速準確地調節開關管的導通時間,確保輸出電壓的穩定,即使在負載變化或輸入電壓波動的情況下,也能夠保持良好的穩壓性能。
簡化后的電路結構和減少的外部元件數量,降低了電路出現故障的概率,提高了電源系統的可靠性。同時,LP3669FS還具備多種保護功能,如過流保護、過熱保護、欠壓保護等,能夠在異常情況下及時保護芯片和外部電路,防止損壞,進一步增強了系統的可靠性。
LP3669FS廣泛應用于各種中小功率的開關電源場合,如適配器、充電器、LED驅動電源等。以一款手機充電器為例,采用LP3669FS設計的充電器電路簡單緊湊,效率高,能夠在不同的輸入電壓和負載條件下穩定輸出5V/2A的電壓電流,滿足手機快速充電的需求。同時,該充電器還具有良好的兼容性和安全性,為用戶提供了優質的充電體驗。

輸入電壓范圍:在設計電路時,需確保輸入電壓在芯片規定的范圍內,以保證芯片的正常工作和自供電機制的有效運行。
儲能電容選擇:合理選擇儲能電容的容量,既要滿足芯片在開關管關斷期間的供電需求,又不能過大,以免影響電路的動態響應性能。
變壓器設計:變壓器的設計對自供電原邊反饋控制的性能影響較大,需精心設計變壓器的繞組參數和磁芯材料,以確保原邊電壓采樣的準確性和電源轉換效率。
PCB布局:良好的PCB布局對于減少電路干擾、提高系統穩定性至關重要。在布局時,應注意電源線、地線的走線,以及敏感信號線的隔離,避免信號干擾和電源噪聲對芯片工作的影響。
調試與測試:在電路調試和測試過程中,要重點關注輸出電壓的穩定性、紋波噪聲、動態響應等性能指標,通過調整電路參數和優化設計,確保電源系統滿足設計要求。
LP3669FS的自供電原邊反饋控制原理是一種創新且高效的開關電源控制技術。它通過在原邊進行電壓采樣和控制,簡化了電路設計,提高了系統效率和穩定性,增強了電源系統的可靠性。在實際應用中,只需合理設計電路、精心選擇元件并進行充分的調試與測試,即可充分發揮LP3669FS的優勢,為各種電子設備提供穩定可靠的電源支持。隨著電子技術的不斷發展,自供電原邊反饋控制技術必將在更多的開關電源應用中得到推廣和應用,推動電源技術的不斷進步。